[Repair Case] Audi A6L occasionally fails to start after replacing the engine assembly
Posted by Tony Brown on
Model: Audi A6L, equipped with BPJ engine and 01J transmission.
Driving mileage: 79684km.
Trouble phenomenon: The customer's vehicle shakes severely after starting, and the vehicle is towed to our service station.
After inspection by the maintenance technician, it was found that the camshaft of the vehicle had been slightly locked and the engine needed to be repaired. The customer did not agree to the repair and directly asked us to replace the engine assembly, as shown in Figure 1.
Figure 1 Replace the engine assembly
After the engine was replaced, it was handed over to the customer for use. On the third day, the customer called to report that the vehicle often failed to start. After the on-site rescue by the maintenance technician confirmed that the vehicle could not start, there was no pressure on the low-pressure oil pipe.
Fault diagnosis: Use the detector to detect the fault code as follows: P310B, low fuel pressure regulation, fuel pressure exceeds the regulation and is lower than the lower limit value.
Analysis of the cause of the failure:
(1) The low-pressure fuel line and the gasoline filter are faulty;
(2) Low pressure oil pump failure;
(3) Power supply and line failure;
(4) The low-pressure oil pump controller is faulty;
(5) Engine control unit failure;
(6) Other failures.
Troubleshooting method:
(1) Detect that the low-pressure fuel pressure is 450kPa when the vehicle is idling, and the holding pressure is 330kPa after 10 minutes of flameout, which is normal.
(2) Check the power supply and wiring of the oil pump control unit and no faults are found.
(3) Due to the accidental failure, the maintenance technician replaced the gasoline filter, gasoline pump assembly, and fuel pump controller in turn, and the test failure remained.
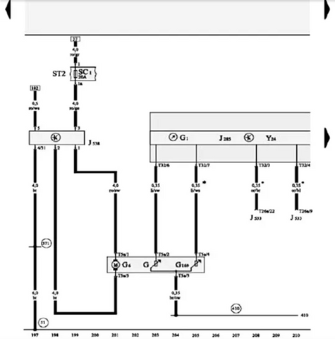
(4) The oil pump controller circuit is shown in Figure 2, and the flying leads of the oil pump controller circuit are processed. As shown in Figure 3, the test runs and the fault remains.
Figure 2
Figure 3 Dealing with the flying lead of the oil pump controller
(5) Since the relevant parts have been replaced and the fault has not been eliminated, the fault occurs sporadically, and it is impossible to catch the fault phenomenon irregularly. The engine control unit was replaced with a normal vehicle, and the fault remained after the test.
(6) At this point, the maintenance has reached a deadlock. The relevant parts have been replaced, and the fault is still not resolved. Ask the customer and the repair technician who participated in the rescue carefully. After learning that a fault occurs, wait for half an hour or directly drive the oil pump and start it. , Confirm that the oil pump did not work when the fault occurred at that time, causing the fault. The customer reported that there was no such fault before the engine was replaced. Carefully inspected the installed grounding point and grounding wire, and found that the common grounding point of the engine control unit was loose, as shown in Figure 4.
Figure 4 Loose grounding point
Troubleshooting: After processing and tightening the bolt, the fault is removed from the test run, and it is handed over to the customer for use for half a month. The failure of the return visit to the customer has been completely eliminated.
Special tools/equipment: VAS6150B.
Fault summary: Understanding the repair process is very helpful for fault diagnosis and troubleshooting, and can help us save repair time and reduce customer complaints.